








型号:SS-52/C 静态时间继电器。
安装方式:嵌入式板后接线、凸出式板后接线、凸出式板前接线、导轨式安装。
触点形式:一转换延时。
额定电压: DC/AC220V。
壳体形式:A11K,A11Q前、后接线可选。
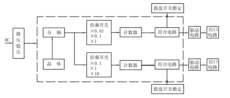
SS-52/C时间继电器由COMS集成电路构成逻辑电路,用晶振经分频计数,由二位数字拨盘整定延时值,为方便地扩大延时范围,由倍乘开关将延时值×0.1、×1、×10,且继电器具有两路独立的延时回路,可分别整定。接通继电器电源,晶体振荡器产生标准时基信号,经分频后按整定要求输入计数器,当计数值达到拨盘开关置数时,符合输出,驱动出口中间继电器,完成延时功能。且继电器还具有发光指示,在延时过程中以0.5Hz频率闪亮,当延时结束时持续闪亮。






