概述
BS-33时间继电器采用静态集成电路,作为辅助元件用于各种保护和自动控制的回路中,使被控制的元件得到可调的动作延时。具有精度高、功耗小、动作时间准确、整定直观方便、范围宽等特点,是替代电磁型时间继电器的理想产品。
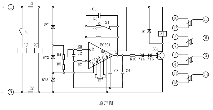
原理图
BS-33继电器由集成电路、电阻、电容及小型中间继电器等元件组成。当继电器加入额定电压时,2J经降压电阻R1、R2得到电压而动作,使其动断触点打开,此时电容C1开始积分。为了实现理想的积分,需要采取措施使电容两端电压随着时间的增长而增高,并使充电电流维持恒定,为此在集成电路的反馈回路接一个电容器C。

整定参数表
| 型号 |
整定时间 |
电源类型 |
| BS-31 |
3~10M |
AC/DC:48V、110V、220V |
| BS-32 |
5~20M |
| BS-33 |
6~30M |
| BS-34 |
1.5~5M |
BS-33调试方法
整定时间:将电位器R4调到较大值,继电器的时间应最短,再将R4调到较小值,校验实际动作时间,必要时可用改变R11的办法满足这一要求。
主要特点
导轨安装结构
凸出固定式安装结构
凸出插拔式安装结构
嵌入插拔式安装结构