乐玩lewin国际

上海乐玩lewin国际电力

继电器制造商
lewin乐玩·(中国区)有限公司官网

咨询服务热线139-6888-3630
继电器选型
乐玩lewin国际> 技术文章>分合闸电源监视继电器>JZZS-5000型分闸、合闸、电源监视综合控制装置

联系乐玩lewin国际

  • JZZS-5052跳位合位电源监视继电器
  • 文章类别:JZZS-5000型分闸、合闸、电源监视综合控制装置
  • 文章概述
  • 产品型号:JZZS-5052跳位合位电源监视继电器
    触点形式:1常开4常闭
    延时返回:不小于0.5S
    安装方式:导轨安装

  • 产品分类

    询价留言

    概述
    JZZS-5052分闸、合闸、电源监视综合装置主要用于直流或交流操作的各种自动控制线路中,分别对断路器分闸(合闸)回路、控制电源进行监测。(适合各种断路器合分闸线圈)JZZS-5052的安装结构为导轨安装,具有安装简单、接线方便、多个拼接等优势。
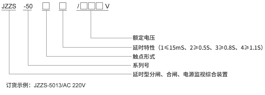
    JZZS-5052型号及含义
    型号及其含义
    主要特点
    常规使用的单一跳位继电器,合位继电器,电源监视继电器所用导线很细,匝线很多,存在容易断线,可靠性低,动作和返回时间长,占用柜体空间大等缺点。 JZZS-5052分闸、合闸、电源监视综合装置是集跳位、合位、电源监视继电器为一体,是替代上述单一功能继电器的理想产品,能够满足有特殊功能的要求和场合,采用线圈电压较低的多个继电器组合而成。具有以下特点:
    ■采用进口密封型继电器,防潮、防尘、线径粗不断线,可靠性高。
    ■电源指示灯和动作指示灯,易观察。
    ■具有信号固定延时输出及可调延时输出。
    ■体积小,能满足抽屉柜安装要求。
    ■快速导轨安装结构,适合各种导轨安装。
    ■继电器电气和机械寿命长,免维护。
    ■触点容量大,接触电阻小。
    JZZS-5052接线图
    JZZS-5052内部接线图
    企业实拍
    企业内部环境
    JZZS-5052技术参数
    额定参数
    直流额定电压 110V、220V可选
    交流额定电压 110V、220V可选
    动作值 ≤70%额定电压
    保持值 ≥50%额定电压
    延时返回时间 ≤15mS,≥0.5S,≥0.8S,≥1.1S可选
    动作时间 ≤15mS
    返回值 >5%额定值
    绝缘性能
    绝缘电阻 继电器外壳与外露带电端子之间用开路电压500V的兆欧表测量,绝缘电阻不小于10MΩ
    绝缘耐压 继电器外壳与外露带电端子之间能耐受2KV(有效值)50Hz试验电压,历时1分钟,无击穿或闪络现象
    环境条件
    环境温度 -15℃~55℃
    工作电压 不大于120%额定电压
    工作位置 任意
    周围磁场强度 小于0.5mT
    环境相对湿度 不大于90%
    大气压力 80~110KPa
    温度 -25℃~+70℃
    海拔高度 不大于2500 米
    主要特点

    JZZS-5052阻燃壳体

    JZZS-5052静态集成电路

    JZZS-5052端子排接线

    JZZS-5052导轨条安装

    导轨安装结构
    JZZS-5052导轨安装结构外形尺寸

    *主题:

    称呼:

    邮箱:

    公司:

    *电话:

    传真:

    备注:

    *验证码: